Help/Troubleshooting

rezistenta incalzire scaune!!!!!

Eventualele probleme/nelamuriri tehnice generale.

Moderator: Huffy

Reguli forum
Dacă aveţi defecţiuni sau nelămuriri cu privire la maşina dumneavoastră, vă rog să căutaţi răspunsuri sau să deschideţi un subiect nou în Secţiunea dedicată modelului dumneavoastră. Această secţiune este doar pentru generalităţi.

rezistenta incalzire scaune!!!!!

Mesajde ford ATI » 03 Ian 2009, 19:56

Mai intai de toate,imi cer scuze daca mai sunt topice cu acest subiect si daca nu la postat unde trebuie!am un prieten care mi-a dat o rezistenta de incalzire a scaunului de la sofer fara nici un alt accesoriu(buton inchis deschis,releu,termostat si daca mai sunt...... :-?? nu le stiu).era de la un mercedes clasa A.
intrebarea mea catre cei care se pricep este,ce imi trebuie exact,ca sa montez acest mic cadou :-/ ?
am idee cam de ce-mi trebuie, dar vreau sa fiu sigur ,ca sa nu dau foc la masina cu mana mea :D .daca stie cineva sau a mai montat rog sa ma ajute si pe mine!multumesc si ....
la multi ani si fara probleme la masini!
Avatar utilizator
ford ATI
Incepator
 
Mesaje: 51
Membru din: 12 Aug 2008, 18:06
Localitate: iasi
Maşina: ford focus,1998,1.4,16v,55kw,
VIN: wf0nxxgcdnwg61590

Re: rezistenta incalzire scaune!!!!!

Mesajde badboy20cm » 04 Ian 2009, 20:53

salut ,iti mai trebuie destule piese .nici nu merita sa te bagi daca nu ai macar piesele necesare dupa alt scaun de focus >mai bine iei de la dezmembrari scaune incalzite si le montezi .LA piese nu faci nimic cu un buton,releu si termostat ,eu din ce am vazut la un scaun cu incalzire de mondeo ca sub scaun are o chestie cu ventilatoare mici etc etc nu le stiu pe toate .BAfta si apropo aici pe forum la comercial era cineva ce vinde sisteme de incalzire pt scaun pe la 300 ron in sus ,am uitat pretul exact
Avatar utilizator
badboy20cm
1nsane Member
 
Mesaje: 4043
Membru din: 28 Ian 2008, 15:47
Localitate: Bucuresti
Maşina: Mondeo Turnier , Buil date 02/05/2001 , 1.8cmc , benzina , 125 ccp , 16 valve , 6 airbag
VIN: WF0WXXGBBW1U89568

Re: rezistenta incalzire scaune!!!!!

Mesajde ford ATI » 04 Ian 2009, 21:46

cred ca asta imi trebuie..... un scaun cu totul!o sa caut la dezmembrari....eu acum is in italia si gasesc aici mai ieftin cu siguranta(am gasit magazie de cd-uri originala ford 6 discuri cu 30euro)asa ca ma apuc de cautat!multumesc de impuls!
Avatar utilizator
ford ATI
Incepator
 
Mesaje: 51
Membru din: 12 Aug 2008, 18:06
Localitate: iasi
Maşina: ford focus,1998,1.4,16v,55kw,
VIN: wf0nxxgcdnwg61590

Re: rezistenta incalzire scaune!!!!!

Mesajde DGAlexandru » 04 Ian 2009, 23:25

Hmm.. interesant pretul acelei magazii de CD-uri .. vezi ce bunataturi mai sunt pe acolo, fa o lista, pune-o pe forum si poate iti scoti banii pe scaune :D.

Oricum, pe langa scaune, mai trebuie sa faci rost si de restul instalatiei, e cel mai bine. Daca gasesti o masina ca a ta cu incalzire la dezmembrari, incearca sa iei cablurile electrice, butoane.. si tot ce mai vezi ca ar avea legatura.
---------------Tel: 0722.120.128 / 0741.741.608 - Alexandru - Bucuresti---------------
--- !!! --- MP / PM dezactivat --- !!! ---

Imagine
Avatar utilizator
DGAlexandru
 
Mesaje: 8406
Membru din: 14 Feb 2008, 12:42
Localitate: Bucuresti
Maşina: Mondeo 4 HatchBack, TITANIUM X, 2.0 TDCi 143cp, AT6, Thunder Metallic, 05.2008

Re: rezistenta incalzire scaune!!!!!

Mesajde nicradulea » 07 Ian 2009, 21:13

$1 scrie:$2red ca asta imi trebuie..... un scaun cu totul!o sa caut la dezmembrari....eu acum is in italia si gasesc aici mai ieftin cu siguranta(am gasit magazie de cd-uri originala ford 6 discuri cu 30euro)asa ca ma apuc de cautat!multumesc de impuls!


Apropo de magazia cu CD-uri: oricat ai fi de fan al lucrului original, tot mai bun e un modulator MP3 cu stick. Sau cel putin pentru drumurile noastre, din Romanica :D
nicradulea
Incepator
 
Mesaje: 8
Membru din: 07 Ian 2009, 20:32
Maşina: Ford Escort, combi, 1400cc, 55Kw, 1996, abs, 2 airbag
VIN: WF0NXXGCANTK00455

Re: rezistenta incalzire scaune!!!!!

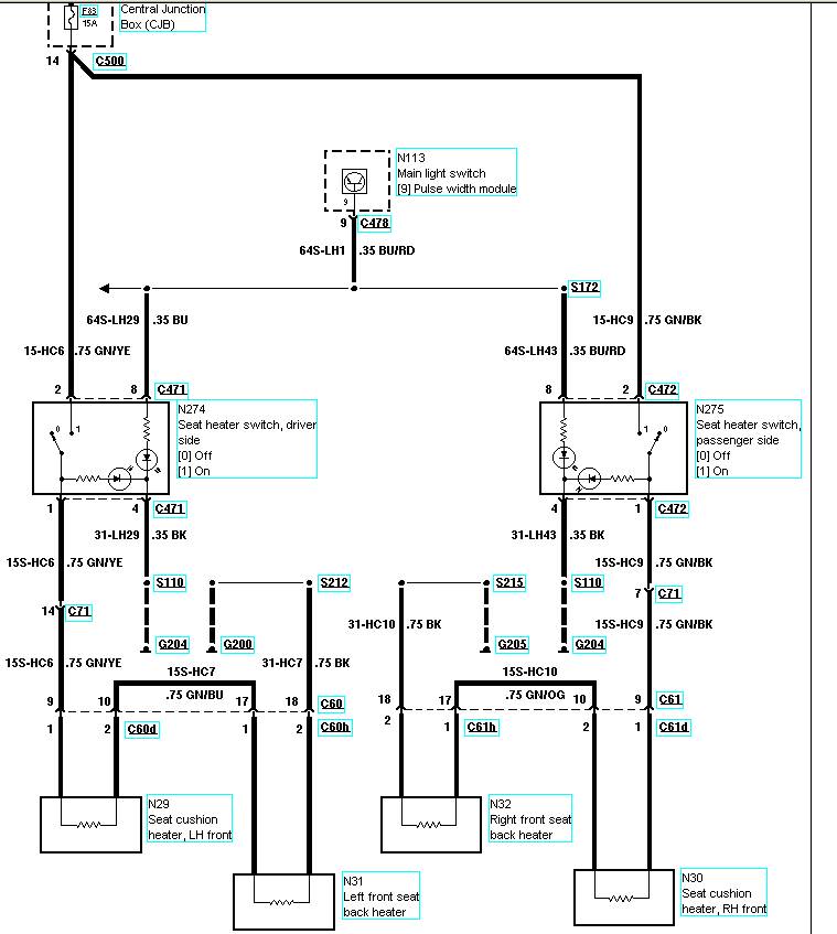
Mesajde werty8 » 07 Ian 2009, 21:37

Nu trebuie mare lucru, doar astea:
- rezistenta
- buton
- si termostat (care probabil e cu tot cu rezistenta integrat, arata ca un nasture cu doua lamele pentru conexiune)
-important- trebuie luat + de pe un fir care sa fie protejat cu o siguranta de 15A
aici ii schema electrica de pe mondeo.... cred ca mai greu ii sa dai husa de pe scaun si sa o pui la loc.
Fişiere ataşate
1111.jpg
mondeo 3, 2.0, benzin/gpl
Avatar utilizator
werty8
1nsane Member
 
Mesaje: 1430
Membru din: 17 Sep 2008, 20:02
Localitate: cluj-N
Maşina: mondeo, 2.0l, 145cp.
VIN: wf04xxgbb41u38551


Înapoi la Help/Troubleshooting

Cine este conectat

Utilizatorii ce navighează pe acest forum: Niciun utilizator înregistrat şi 10 vizitatori

cron

Cine este conectat

În total sunt 10 utilizatori conectaţi :: 0 înregistraţi, 0 invizibili şi 10 vizitatori (date care se bazează pe utilizatorii activi în ultimele 5 minute)
Cei mai mulţi utilizatori conectaţi au fost 9746 pe 02 Mar 2026, 11:01

Utilizatorii ce navighează pe acest forum: Niciun utilizator înregistrat şi 10 vizitatori

Zile de naştere

Nicio zi de naştere astăzi

Site Login