Help/Troubleshooting

probleme ford focus

Eventualele probleme/nelamuriri tehnice generale.

Moderator: Huffy

Reguli forum
Dacă aveţi defecţiuni sau nelămuriri cu privire la maşina dumneavoastră, vă rog să căutaţi răspunsuri sau să deschideţi un subiect nou în Secţiunea dedicată modelului dumneavoastră. Această secţiune este doar pentru generalităţi.

probleme ford focus

Mesajde viper222 » 26 Ian 2008, 22:36

salut ! sunt de curand posesorul unui ford focus 2004 1.4 i ambience ,
astazi am vrut si eu ca omul sa plec , masina a pornit ok dar apuc sa fac decat vreo 4 km si mi se aprinde becul din bord cu motor iar dupa inca 1 km incepe sa umineze cu intermitenta .Nefiind familiarizat cu masina trag pe dreapta caut cartea tehnica si vad ca scrie sa redus turatia la motor , mirat deoarece nu am obiceiul sa turez motorul , dau cheie din nou zic ca poate nu mai apare eroarea , mai fac un km si apare din nou beculetul de la motor si incepe sa imi palpaie . Nestiind despre ce e vb. hotarasec sa ma intorc inapoi nevrand sa risc deoarece aveam de gand sa plec mai departe de oras si nu aveam chef de surprize-surprize .
are cineva idee de la ce ar putea sa fie ?
masina are 49000km in bord iar la ultima revizie a fost la 45000km miramas ca in 4k km dupa revizie sa fi aparut o problema care sa nu fi fost detectata de cei de la service .
astept un sfat mai ales ca pin ala primul service ford am vreo 100 km .
ford focus hatchback 1.4 i 2004
viper222
Incepator
 
Mesaje: 16
Membru din: 19 Ian 2008, 01:16

Mesajde Huffy » 26 Ian 2008, 23:41

Ai alimentat cu benzina din alta parte decat de obicei?
Avatar utilizator
Huffy
 
Mesaje: 4692
Membru din: 07 Iun 2005, 19:51
Localitate: Bucuresti
Maşina: Ford

Mesajde viper222 » 26 Ian 2008, 23:53

nu , am facut plinul acu o saptamana si cand sa intamplat problema e la jumatate
ford focus hatchback 1.4 i 2004
viper222
Incepator
 
Mesaje: 16
Membru din: 19 Ian 2008, 01:16

Mesajde viper222 » 27 Ian 2008, 00:21

am vazut in topicuri ca se mai numeste martor motor sau in carte se numeste lampa avertizare motor problema e ca nu am inteles prea bine unii zis ca e din cauza la benzina , altii ca de la bujii , altii ca fisa sau bobina
ma duc oricum luni l aun service si sa vad ce imi zic sau cum ma dau cu var :)
ford focus hatchback 1.4 i 2004
viper222
Incepator
 
Mesaje: 16
Membru din: 19 Ian 2008, 01:16

Mesajde viper222 » 27 Ian 2008, 00:50

..inca nu am ajuns la service dar mai am un indiciu pentru voi sper ca eu oricum habr nu am....
miroase a benzina nearsa la toba de aspament
daca turez un pic motorul miroase a benzina puternic .....ceva cred ca nu arde benzina ca lumea ......
ford focus hatchback 1.4 i 2004
viper222
Incepator
 
Mesaje: 16
Membru din: 19 Ian 2008, 01:16

Mesajde Huffy » 27 Ian 2008, 00:59

Mai mult ca sigur asta e problema. Probabil o bujie nu mai lucreaza, sau bobina are o problema si se elimina benzina nearsa. E de preferat sa mergi cat mai putin cu masina in starea asta deoarece poti strica si catalizatorul.
Avatar utilizator
Huffy
 
Mesaje: 4692
Membru din: 07 Iun 2005, 19:51
Localitate: Bucuresti
Maşina: Ford

Mesajde viper222 » 27 Ian 2008, 14:41

....astazi am fost nevoit sa merg cu masina vreo 5km max ..s-a aprins matorul motor si a ramas aprins
dar am observat ca mai ales in panta motorul da sa moara .
am urcat o panta si martorul a inceput sa palpaie cand am ajuns in varful pantei a ramas doar aprins fara sa mai palpaie cu intermitenta ....
ford focus hatchback 1.4 i 2004
viper222
Incepator
 
Mesaje: 16
Membru din: 19 Ian 2008, 01:16

Mesajde verga_Cip » 27 Ian 2008, 15:42

martorul ala nu se aprinde si daca ai probleme la evacuare?!
Avatar utilizator
verga_Cip
1nsane Member
 
Mesaje: 12705
Membru din: 17 Apr 2006, 11:04
Localitate: Bacau
Maşina: Ford Focus Mk2 2.0 TDCi 100 kw 2005

Mesajde viper222 » 28 Ian 2008, 14:30

...am revenit am fost la service au pus o pe tester si cilindru 4 imi face figuri ......mai exact bobina de inductie cica da scanteia naspa .......asta e ...ai masina ....tre sa mai scoti si bani ....
problema de ce a cazut bobina de inductie ?
ford focus hatchback 1.4 i 2004
viper222
Incepator
 
Mesaje: 16
Membru din: 19 Ian 2008, 01:16

Mesajde viper222 » 28 Ian 2008, 15:19

..are idee cineva cat costa ?
macar cu aproximatie
ford focus hatchback 1.4 i 2004
viper222
Incepator
 
Mesaje: 16
Membru din: 19 Ian 2008, 01:16

Mesajde verga_Cip » 28 Ian 2008, 16:12

vezi ca nu e bobina.... cum adica, la 3 bujii da scanteie buna si la a 4-a se defecteaza asa brusc???

verifica fisele de la bujii, eventual schimba-le!!
Avatar utilizator
verga_Cip
1nsane Member
 
Mesaje: 12705
Membru din: 17 Apr 2006, 11:04
Localitate: Bacau
Maşina: Ford Focus Mk2 2.0 TDCi 100 kw 2005

Mesajde viper222 » 28 Ian 2008, 18:17

meseriasii au zis ca au verificat fisele si au zis ca nu e de la fisa e de la bobina ...cand da scanteie la bujie cand nu da si au schimbat bujiile .
astept ......peste 5 zile vine bobina si atunci am sa vad cum merge .
astept un pret la bobina....cica originala 750 ron iar inlocuitor 250 ron (cica tot original )
..pareri? :idea:
ford focus hatchback 1.4 i 2004
viper222
Incepator
 
Mesaje: 16
Membru din: 19 Ian 2008, 01:16

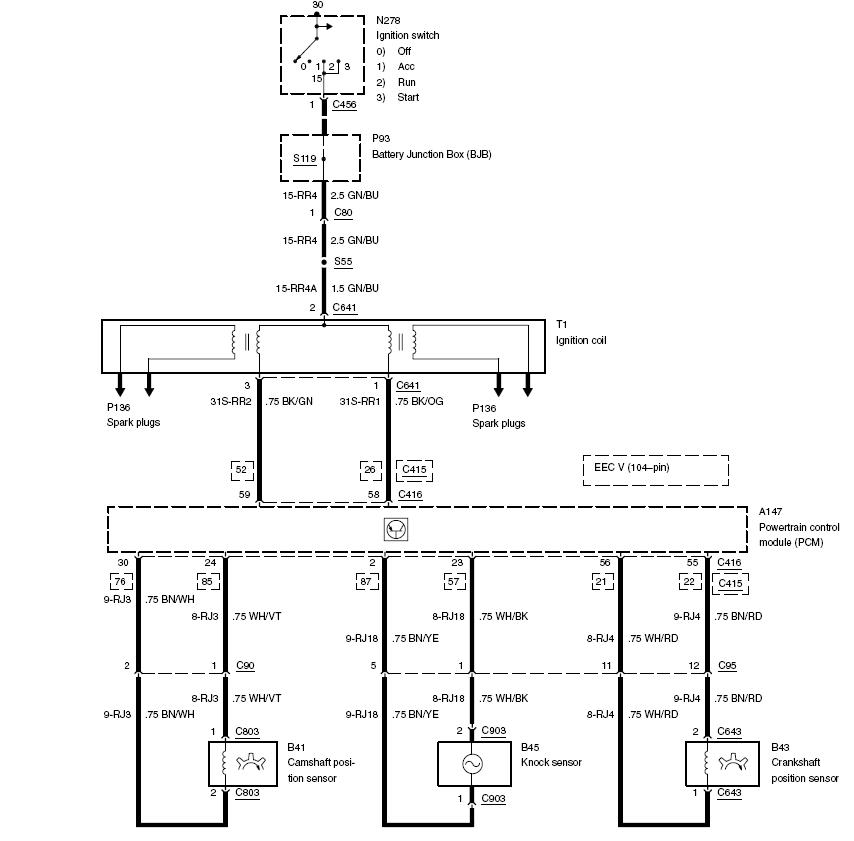
Mesajde DanielArdelian2 » 28 Ian 2008, 18:38

Parerea mea este sa mai ceri o parere si de la un alt service.

Spun asta deoarece, dupa cum se vede din schema de mai jos, Focus are doua bobine de inductie (in aceeasi carcasa) iar o bobina asigura scanteia la doua bujii simultan. Deci mi se pare cam ciudat sa spuna ca doar la un cilindru nu ai scanteie ca lumea. Eventual incearca sa gasesti pe cineva care ar fi dispus sa-ti dea o bobina de proba (am impresia ca si la 1.4 si la 1.6 e aceeasi bobina).

Simptomele prezentate de tine (pierdere de putere, martor motor aprins, benzina nearsa pe esapament) pot avea in principiu doua cauze, dupa parerea mea:

- probleme la aprindere (bujie, fisa, bobina)
- catalizator sau sonda lambda defecte
Fişiere ataşate
focus_ignition.JPG
(70.77 KiB) Descărcat de 942 ori
Puteti cauta pe forum direct de pe Google. Exemplu: [ revizie ford fiesta site:clubford.ro ]
Avatar utilizator
DanielArdelian2

Brainiac
 
Mesaje: 10723
Membru din: 19 Feb 2007, 18:11
Localitate: Timisoara
Maşina: Ford Mondeo 2004, Sedan, Trend, 1.8i 125 CP, pachet nefumatori.
VIN: WF04XXGBB44E42077

Mesajde Huffy » 28 Ian 2008, 18:49

Este posibil sa dea scanteie doar pe o bujie aiurea desi este bobina comuna. La Scorpio e asemanator (cate o bobina la doi cilindri) si stiu cazuri cand de la aceeasi bobina doar o bujie are scanteie buna, cealalta nu.
Avatar utilizator
Huffy
 
Mesaje: 4692
Membru din: 07 Iun 2005, 19:51
Localitate: Bucuresti
Maşina: Ford

Mesajde viper222 » 29 Ian 2008, 00:40

asa au zis si meseriasi cand da cand nu da scanteia k lumea ....nu ii strang de gat daca nu e bobina .....
ford focus hatchback 1.4 i 2004
viper222
Incepator
 
Mesaje: 16
Membru din: 19 Ian 2008, 01:16

Mesajde viper222 » 31 Ian 2008, 22:23

maine sunt chemat la service .. a ajuns bobina ....sper sa fie numai aia ....revin maine seara cu noutati ....cine a avut dreptate dau o bere .:)
ford focus hatchback 1.4 i 2004
viper222
Incepator
 
Mesaje: 16
Membru din: 19 Ian 2008, 01:16

Mesajde viper222 » 01 Feb 2008, 18:50

gata am fost la service ..mi-a schimbat bujiile si bobina de aprindere ...merge brici deocamdata masina merge ok ...doar ca draci mi se acude un fasait in curbe cum ar freca de exemplu cauciuc de aripa ...le am zis celor de la service au verificat tot pe desupt si au zis ca e ok ..bucse , rulmenti , bielete , etc.....si sa mai merg asa si sa le dau mai multe indicii cand se aude exact unde se aude ...deocamdata multumit ca au rezolvat cu martorul.....asa ca pret informativ .450 ron ( diagnosticare , curatat injectoare cu solutie , bobina inductie+4 bujii +manopera ) ieftin?! ham ...nu stiu ca nu am mai fost pe la service ....baietii de acolo de nota 10 ...cai ii cunosc :)
ford focus hatchback 1.4 i 2004
viper222
Incepator
 
Mesaje: 16
Membru din: 19 Ian 2008, 01:16

Re:

Mesajde aserbibicu » 07 Mar 2008, 09:46

$1 scrie:$2eseriasii au zis ca au verificat fisele si au zis ca nu e de la fisa e de la bobina ...cand da scanteie la bujie cand nu da si au schimbat bujiile .
astept ......peste 5 zile vine bobina si atunci am sa vad cum merge .
astept un pret la bobina....cica originala 750 ron iar inlocuitor 250 ron (cica tot original )
..pareri? :idea:

Incerca sa te duci la forcar ,poate te duce mai putin!
aserbibicu
Incepator
 
Mesaje: 1
Membru din: 01 Mar 2008, 21:26
Maşina: For f-150

Re: probleme ford focus

Mesajde Ionel007 » 06 Noi 2018, 20:28

S a aprins martorul check engine intermitent am pus o pe tester a dat eroare pistonul 2 si ceva probleme pistonul 3 ....la relanti trepideaza motorul foarte tare pana la turatii peste 2000 merge foarte greu nu are putere motorul la urcare ...care ar putea fii problema ?
Ionel007
Incepator
 
Mesaje: 1
Membru din: 06 Noi 2018, 18:35
Maşina: Ford

Re: probleme ford focus

Mesajde chiribaul » 12 Dec 2019, 11:43

$1 scrie:$2 a aprins martorul check engine intermitent am pus o pe tester a dat eroare pistonul 2 si ceva probleme pistonul 3 ....la relanti trepideaza motorul foarte tare pana la turatii peste 2000 merge foarte greu nu are putere motorul la urcare ...care ar putea fii problema ?


Salut,ai rezolvat cu masina,spunemi si mie ce are te rog, face si a mea la fel,identic ca a ta. O zi buna
chiribaul
Incepator
 
Mesaje: 9
Membru din: 22 Ian 2017, 00:16
Maşina: Ford

Re: probleme ford focus

Mesajde jhonutz » 15 Dec 2019, 16:08

ce motorizare ai? daca e benzinar se verifica aprinderea intai.
Skoda Fabia 1.6 16V 2008
Ex Ford Focus 1.6 16V 2001
Avatar utilizator
jhonutz
1nsane Member
 
Mesaje: 12445
Membru din: 31 Dec 2009, 12:39
Localitate: Iasi


Înapoi la Help/Troubleshooting

Cine este conectat

Utilizatorii ce navighează pe acest forum: Niciun utilizator înregistrat şi 26 vizitatori

Cine este conectat

În total sunt 26 utilizatori conectaţi :: 0 înregistraţi, 0 invizibili şi 26 vizitatori (date care se bazează pe utilizatorii activi în ultimele 5 minute)
Cei mai mulţi utilizatori conectaţi au fost 2573 pe 30 Sep 2024, 17:07

Utilizatorii ce navighează pe acest forum: Niciun utilizator înregistrat şi 26 vizitatori

Zile de naştere

Nicio zi de naştere astăzi

Site Login